Магазин запчастей для бытовой техники - Arlos
Москва
close
Выберите ваш регион
АбаканАлександровАльметьевскАнгарскАрзамасАрмавирАртемАрхангельскАстраханьАчинскБалаковоБалашихаБеларусьБелгородБердскБерезникиБийскБлаговещенскБратскБрянскВеликий НовгородВидноеВладивостокВладикавказВладимирВолгоградВолгодонскВолжскийВологдаВолховВоркутаВоронежВоскресенскВыборгГатчинаГеленджикГрозныйДедовскДербентДзержинскДзержинскийДимитровградДмитровДолгопрудныйДомодедовоДонецкЕвпаторияЕгорьевскЕкатеринбургЕлецЕссентукиЖелезногорскЖелезнодорожныйЖуковскийЗеленоградЗлатоустИвановоИвантеевкаИжевскИркутскИстраЙошкар-ОлаКазаньКалининградКалугаКаменск-УральскийКамышинКаспийскКемеровоКерчьКировКисловодскКлинКовровКоломнаКомсомольск-на-АмуреКопейскКоролёвКостромаКотельникиКрасногорскКраснодарКраснознаменскКрасноярскКурганКурскКызылЛенинск-КузнецкийЛипецкЛобняЛыткариноЛюберцыМагнитогорскМайкопМалаховкаМахачкалаМиассМоскваМурманскМуромМытищиНабережные ЧелныНазраньНальчикНаро-ФоминскНахабиноНаходкаНевинномысскНефтекамскНефтеюганскНижневартовскНижнекамскНижний НовгородНижний ТагилНовокузнецкНовокуйбышевскНовомосковскНовороссийскНовосибирскНовоуральскНовочебоксарскНовочеркасскНовошахтинскНовый УренгойНогинскНорильскНоябрьскОбнинскОдинцовоОктябрьскийОмскОрелОренбургОрехово-ЗуевоОрскПавловский ПосадПензаПервоуральскПермьПетрозаводскПетропавловск-КамчатскийПодольскПрокопьевскПсковПушкиноПятигорскРаменскоеРеутовРостов-на-ДонуРубцовскРыбинскРязаньСакиСалаватСамараСанкт-ПетербургСаранскСаратовСевастопольСеверодвинскСеверскСергиев ПосадСерпуховСимферопольСмоленскСосновый БорСочиСтавропольСтарый ОсколСтерлитамакСтупиноСургутСызраньСыктывкарТаганрогТамбовТверьТихвинТольяттиТомилиноТомскТроицкТулаТюменьУлан-УдэУльяновскУссурийскУсть-ИлимскУфаУхтаФеодосияФрязиноХабаровскХанты-МансийскХасавюртХимкиЧебоксарыЧелябинскЧереповецЧеркесскЧеховЧитаШахтыЩелковоЭлектростальЭлистаЭнгельсЮжно-СахалинскЯкутскЯлтаЯрославль
  • - бесплатно по РФ
    Автоперезвон. Работает по принципу: Вы позвонили на номер, мы сбрасываем звонок и перезваниваем через 3 секунды.
  • - по Москве
  • 8 (925) 663-83-63

Call-центр

пн-вс: 10:00-19:00

Перфоратор SDS-plus П-22-650

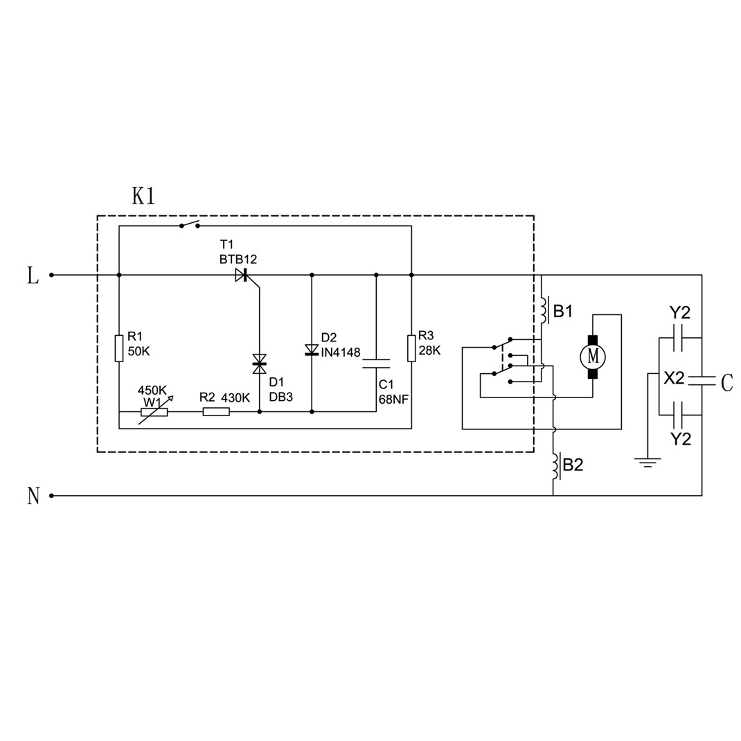
Данная модель имеет несколько схем

NАртикулНазваниеСрок отгрузкиЦенаКупить
T13 U009-609-RS0 Подшипник шариковый (24х9х7) U009-609-RS0 189 р.
1 N000-020-690 Пыльник ствола 46 р.
1.09 U009-607-RS0 Подшипник шариковый 607 RS (19х7х6) U009-607-RS0 для болгарок УШМ-П125-850, AGS-125-1000 286 р.
2 N000-020-691 Кольцо стопорное разрезное D19xh2
3 N000-020-692 Кожух патрона 35 р.
4 N000-020-693 Кольцо фиксирующее D32xd21x4 1.159 р.
5 N000-020-694 Шарик стальной D7.14
6 N000-020-695 Пластина фиксирующая 1.159 р.
7 N000-020-696 Пружина патрона
9 N000-020-698 Корпус редуктора 504 р.
10 N000-020-699 Сальник D35хd25х7 112 р.
10 U010-070-900 Подшипник игольчатый U010-070-900 (11x7x9) для ЗП-650ЭК, ЗП-28-800 КМ 102 р.
11 N000-020-700 Подшипник игольчатый в сборе D37.8(42)х31х27.5 170 р.
13 N000-020-701 Планка стопорная
15 N000-020-703 Кольцо стопорное D28x2.5
16 N000-020-704 Шайба 39 р.
17 N000-020-705 Пружина
18 N000-020-706 Шестерня ведомая z=50 286 р.
19 N000-020-707 Кольцо уплотнительное D16хd11хh2.5 44 р.
20 N000-020-708 Штифт фигурный
21 N000-020-709 Ручка переключения режимов N000-020-709 для перфоратора П-22-650 140 р.
21.C N000-020-709-C Переключатель режимов в сборе (19-23) # 396 р.
22 N000-020-710 Пружина D5.8x44
23 N000-020-711 Фиксатор переключателя
24 N000-020-712 Стволик 290 р.
25 N000-020-713 Кольцо стопорное D27.5x1.5 N000-020-713 для П-22-650, П-24-750 71 р.
26 N000-020-714 Ствол 316 р.
26 U351-620-024 Ствол D30х113 504 р.
26С U351-620-024-C Ствол в сборе D51.5xD31xd25х124 1.006 р.
27 N000-020-629 Штифт D2.5х12 71 р.
28 N000-020-716 Полумуфта кулачковая предохранительная 122 р.
29 N000-020-717 Кольцо стопорное D29x1.5
30 N000-020-718 Уплотнитель ударника
31 N000-020-719 Втулка ударника
32 N000-020-720 Ударник d9 (D14) d9.5хL41.3 122 р.
33 N000-020-721 Опора
34 N000-020-722 Кольцо уплотнительное D25хd18х3.5 97 р.
35 N000-020-723 Кольцо уплотнительное D16хd9хh3.5 63 р.
36 N000-020-724 Ловитель 123 р.
37 N000-020-725 Поршень ударный 112 р.
38 N000-020-726 Кольцо уплотнительное D15.1x3 63 р.
39 N000-020-727 Поршень 180 р.
40 N000-020-728 Шайба
41 N000-020-729 Вкладыш
42 N000-020-730 Втулка промщита 127 р.
43 N000-020-731 Уплотнитель промщита 61x3 420 р.
44 N000-020-732 Фиксатор промвала 250 р.
45 N000-020-733 Промщит 462 р.
46 N000-020-734 Кольцо уплотнительное D27.5хd22.5хh2.5 14 р.
47 N000-020-735 Вставка
48 N000-020-736 Шайба резиновая D12.7xd5x2
49 N000-020-737 Шайба
50 N000-020-738 Опора пластиковая 92 р.
50 U010-090-800 Подшипник игольчатый HK0908 (13x9x8) U010-090-800 для П-22-650, ЗП-650ЭК-1 189 р.
51 N000-020-739 Пружина 141 р.
52 U010-060-900 Подшипник игольчатый HK0609 (10x6x9) 123 р.
53 N000-020-740 Шестерня промвала z=21 173 р.
54 N000-020-654 Подшипник игольчатый K15 (17x15x17) 181 р.
55 N000-020-741 Подшипник качающийся (пьяный) 758 р.
56 U010-091-013 Подшипник игольчатый HK0910 (13х9х10) 296 р.
56C N000-020-745 Ротор КДС N000-020-745 для перфораторов П-22-650, П-24-750, ЗП-650ЭК 1.314 р.
57 N000-020-742 Пружина переключателя 92 р.
58 N000-020-743 Обойма переключателя 92 р.
59 U009-699-RS0 Подшипник шариковый 699 открытый (20х9х5) n/n 314 р.
60 N000-020-744 Вал зубчатый 157 р.
64 N000-020-746 Защита статора 286 р.
66 N000-020-748 Статор 1.081 р.
67 N000-020-749 Втулка каучуковая
68 N000-020-750 Этикетка
69 N000-020-751 Корпус двигателя 588 р.
70 N000-020-752 Этикетка
71 N000-020-753 Этикетка
72 N000-020-754 Щеткодержатель 54 р.
73 N000-020-670 Щетка графитовая (пара) N000-020-670 для П-22-650 - П-28-850 404 р.
75 N000-020-757 Крышка задняя 383 р.
78 V000-003-311 Выключатель ~250V V000-003-311 для перфораторов П-22-650, П-26-800 357 р.
79 N000-022-558 Шайба пластиковая
80 N000-020-760 Кольцо резиновое
82 N000-020-762 Шнур сетевой
83 N000-020-763 Воротник шнура
84 N000-020-764 Прижим шнура
85 N000-020-765 Кольцо зажимное
86 N000-020-766 Винт специальный
87 N000-020-767 Винт - барашек
88 N000-020-768 Держатель упора
89 N000-020-769 Вкладыш ручки
90 N000-020-770 Гайка M6
91 N000-020-771 Гайка M8
92 N000-020-772 Ручка дополнительная
93 N000-020-773 Линейка - упор
94 N000-020-774 Пружина щеткодержателя
100 N000-020-775 Провод соединительный 60мм
102 N000-020-776 Провод соединительный 130мм
103 N000-020-777 Провод соединительный 98мм
104 EU-EP00-000 Смазка T-EP00/000 полужидкая, г
Найдено товаров: 95
1
▲ Наверх
0
8 (925) 663-83-63

Call-центр

пн-вс: 10:00-19:00

НАЙТИ ПО МОДЕЛИ
Введите номер заказа
Введите номер своего заказа, что бы узнать его текущий статус.
Что бы получить доступ к расширенным функциям, пройдите не сложную регистрацию. Зарегистрироваться